【实验内容与步骤】
1.连接测试仪与实验仪之间的各组连线
(1)测量前将霍尔样品置于电磁铁铁芯间隙中心区域。
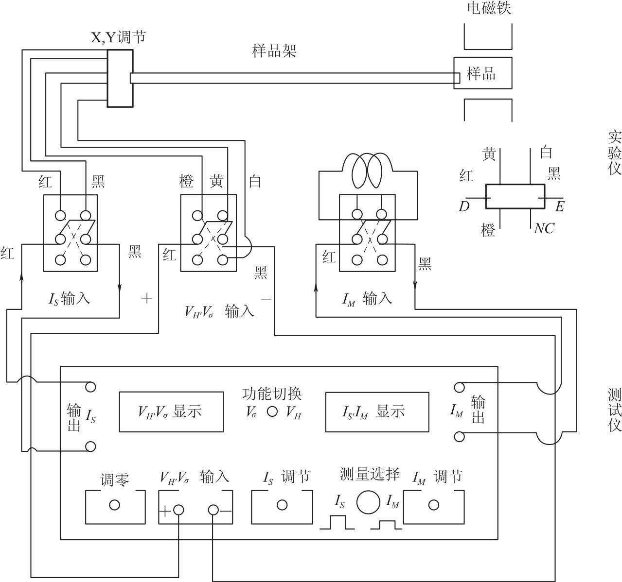
(2)按图2-66所示连接测试仪与实验仪之间各组连线。
注意:①样品各电极引线与对应的双刀开关之间的连线已由制造厂家连接好,请勿再动!②严禁将测试仪的励磁电源“IM输出”误接到实验仪的“IS输入”或“VH、VO输出”处,否则,一旦通电,霍尔样品即遭损坏。
样品共有三对电极,其中A、A'或C、C'用于测量霍尔电压VH,A、C 或A'、C'用于测量电导率,D、E 为样品工作电流电极。样品的几尺寸为d=0.5mm,b=4.0mm,A、C 电极间距l=3.0mm。霍尔片性脆易碎,电极甚细易断,严防撞击或用手去摸,否则,即遭损坏!霍尔片放置在电磁铁空隙中间,在需要调节霍尔片位置时,必须谨慎,切勿随意改变y 轴方向的高度,以免霍尔片与磁极面摩擦而受损。
(3)接通电源,电流表显示“0.000”(当按下“测量选择”键时)或“0.00”(放开“测量选择”键时),电压表显示为“0.00”。
(4)置“测量选择”于IS挡(放键),电流表所示的值即随“IS调节”旋钮顺时针转动而增大,其变化范围为0~10mA,此时电压表所示读数为“不等势”电压值,它随IS增大而增大,IS换向,VH极性改号(此乃“不等势”电压值,可通过“对称测量法”予以消除)。取IS=2.00mA。

图2-66 实验线路连接装置图
(5)置“测量选择”于IM挡(按键),顺时针转动“IM调节”旋钮,电流表变化范围为0~1.000A。此时VH值随IM增大而增大,IM换向,VH极性改号(其绝对值随IM流向不同而异,此乃霍尔副效应所致,可通过“对称测量法”予以消除)。至此,应将“IM调节”旋钮置零位(即逆时针旋到底)。
(6)放开测量选择键,再测IS,调节IS=2.00mA,然后将“VH,Vσ输出”切换开关倒向Vσ一侧,测量Vσ电压(A,C 电极间电压);IS换向,Vσ亦改号。这些说明霍尔样品的各电极工作均正常,可进行测量。将“VH,Vσ输出”切换开关恢复VH一侧。
2.测绘VH-VS曲线求样品霍尔灵敏度KH
将测试仪的“功能切换”置VH,IS及IM换向开关掷向上方,表明IS及IM均为正值(即IS沿X 轴方向,IM沿Y 轴方向)。反之,则为负。保持IM值不变(取IM0=0.500A),改变IS的值,IS取值范围为1.50~3.50mA。将实验测量值记入表2-26中。
3.测量Vσ值求样品电导率σ
“VH,Vσ输出”倒向Vσ侧,“功能切换”置Vσ。在零磁场下(IM=0),取IS=2.00mA,测量VAC(即Vσ)。注意:IS取值不要大于2.00mA,以免Vσ过大使毫伏表超量程(此时首位数码显示为1,后三位数码熄灭)。VH和Vσ通过功能切换开关由同一只数字电压表进行测量。电压表零位可通过调零电位器进行调整。当显示器的数字前出现“-”时,被测电压极性为负值。
4.求样品的RH、n 值
5.测单边水平方向磁场分布