5.碣石山站
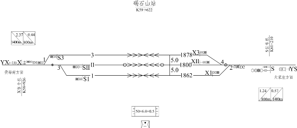
碣石山站位于山东省滨州市无棣县车王镇境内,中心里程位于黄大线DK59+622.55处,隶属黄大铁路公司管辖,如图2-5所示。

图2-5 碣石山站示意图
该站为新建中间站,主要办理货物列车的接发、通过、会让及其他任务,功能定位具备散货、集装箱、吨袋能力。正向货品为煤炭;反向货品为磷矿粉、钾肥、氧化铝、原盐。该站吸引范围内主要有鲁北化工厂、鲁北电厂、鑫岳化工、三岳化工及埕口盐场等大型工矿企业。
站房设于正线右侧,设到发线 3 条(含正线),预留 3 条,到发线有效长均大于 1 800 m;在行车室北侧设基本站台 1 座(50 m×6 m×0.3 m),站对侧预留一节卸煤线条件及卸煤场地(已征地165亩),站对左侧预留鲁北化工专用线接轨条件。