液力式控制系统工作过程分析

三、液力式控制系统工作过程分析

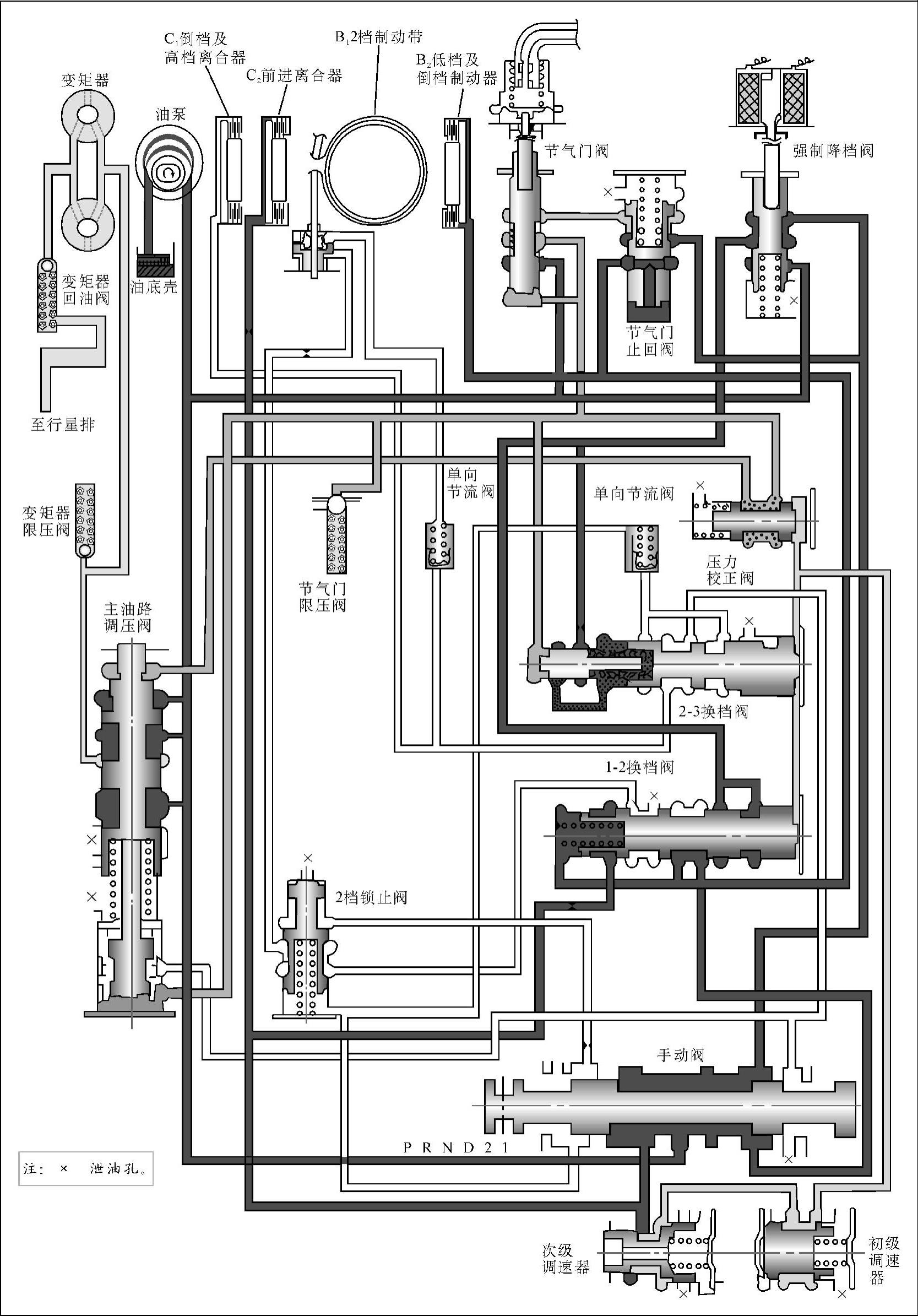
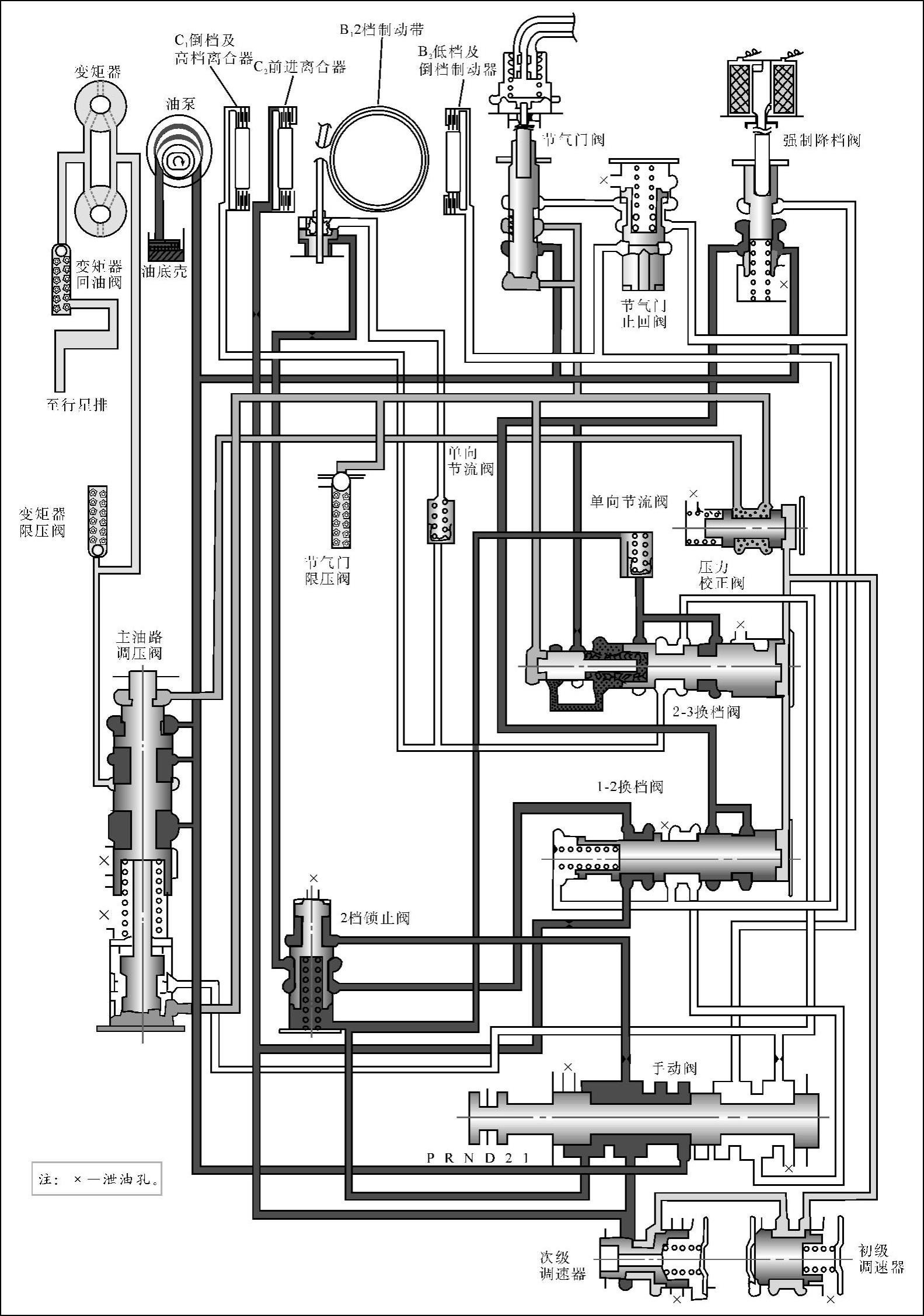
3N71B是一种采用辛普森式3档行星齿轮变速器的自动变速器,它的控制系统由主油路调压阀、手动阀、2个换档阀、真空式节气门阀、调速器、强制降档阀及2档锁止阀等组成。其控制对象是4个换档执行元件和变矩器。油泵输出的液压油进入控制系统,在主油路调压阀的调节下成为主油路压力油,并经过油路被送至手动阀、节气门阀和强制降档阀。节气门阀产生的节气门压力油经油路作用在主油路调压阀下端,使主油路油压随节气门开度的增大而升高。主油路调压阀还控制变矩器的工作,它将主油路压力油减压后输入变矩器。从变矩器出来的液压油经散热器冷却后被送至齿轮变速器中,对行星齿轮机构进行润滑。

1.空档(N)

当变速杆位于空档(N)位置时,手动阀将主油路关闭,此时2个换档阀、4个换档执行元件及调速器均不工作,使自动变速器处于空档状态(见图6-9)。

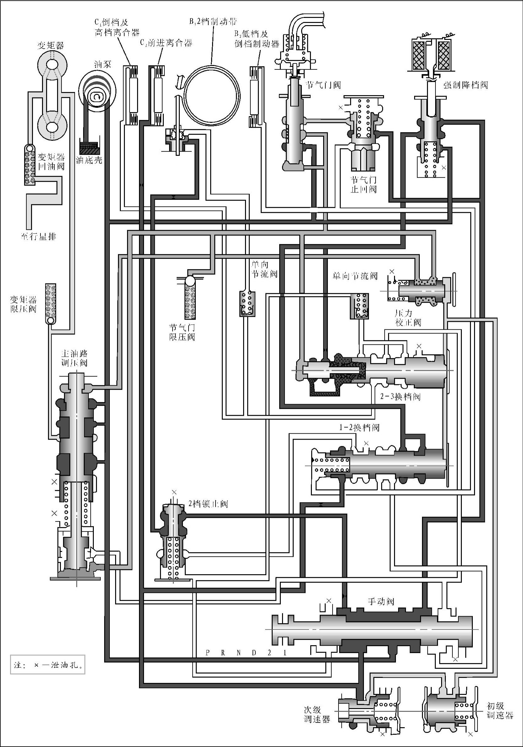
2.停车档(P)

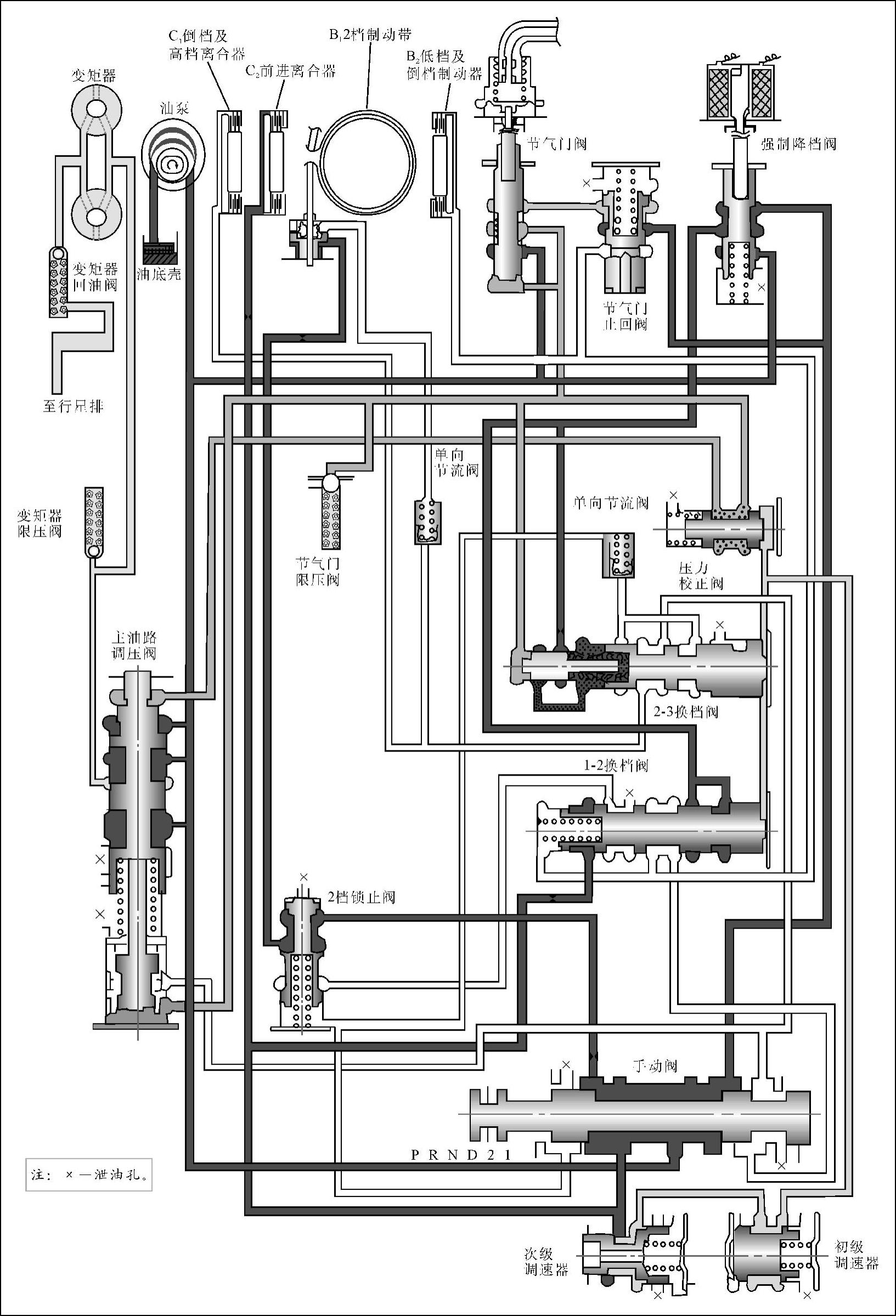
当变速杆位于停车档(P)位置时,手动阀打开两条油路:一条让主油路压力油经强制降档阀作用于2-3换档阀及1-2换档阀左侧,使2个换档阀保持在右侧低档位置;另一条油路让主油路压力油经1-2换档阀直接进入低档及倒档制动器B2,使低档及倒档制动器B2接合。但由于高档及倒档离合器C1和前进离合器C2均无工作,变速器输入轴上的动力不能传至行星齿轮机构,使行星齿轮变速器处于空档状态(见图6-10)。此时变速器输出轴被停车档机构锁止,使输出轴和驱动轮不能转动。

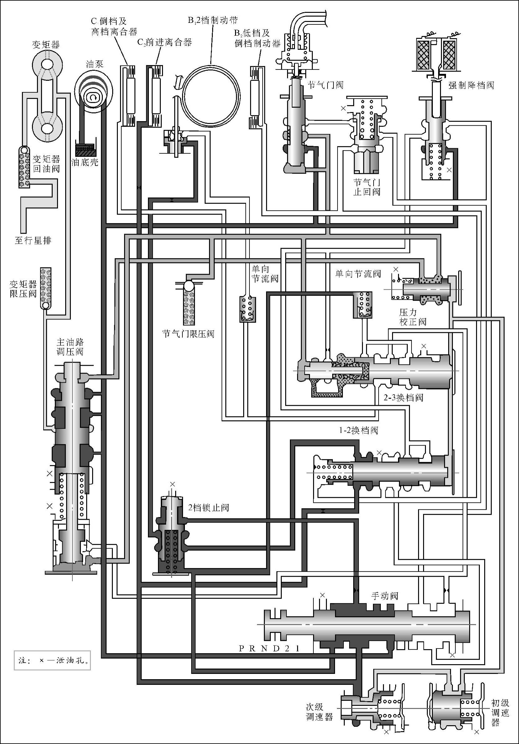
3.倒档(R)

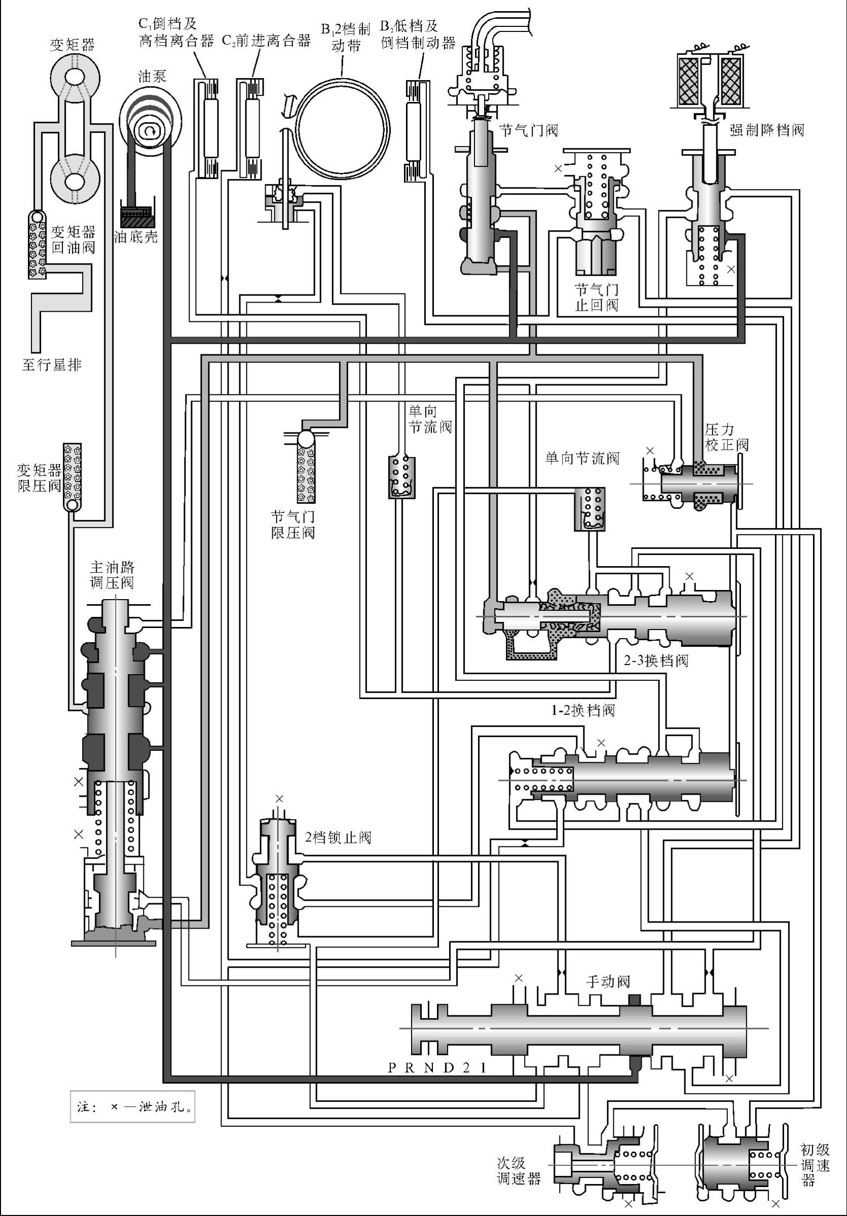
当变速杆位于倒档(R)位置时,手动阀打开3条油路,其中两条即上述P位打开的油路,另一条油路让主油路压力油分成两部分:一部分通往主油路调压阀下端,使倒档时的主油路油压升高,以满足倒档时换档执行元件的工作需要;另一部分经2-3换档阀分别通往高档及倒档离合器C1和2档制动带B1液压缸的释放腔,使倒档及高档离合器C1接合,2档制动带B1释放。由于低档及倒档制动器B2也处于工作状态,因此倒档及高档离合器C1和低档及倒档制动器B2同时工作,使行星齿轮变速器处于倒档状态(见图6-11)。

978-7-111-37053-6-Chapter06-9.jpg

图6-9 3N71B自动变速器控制系统空档(N)油路

978-7-111-37053-6-Chapter06-10.jpg

图6-10 3N71B自动变速器控制系统停车档(P)油路

978-7-111-37053-6-Chapter06-11.jpg

图6-11 3N71B自动变速器控制系统倒档(R)油路

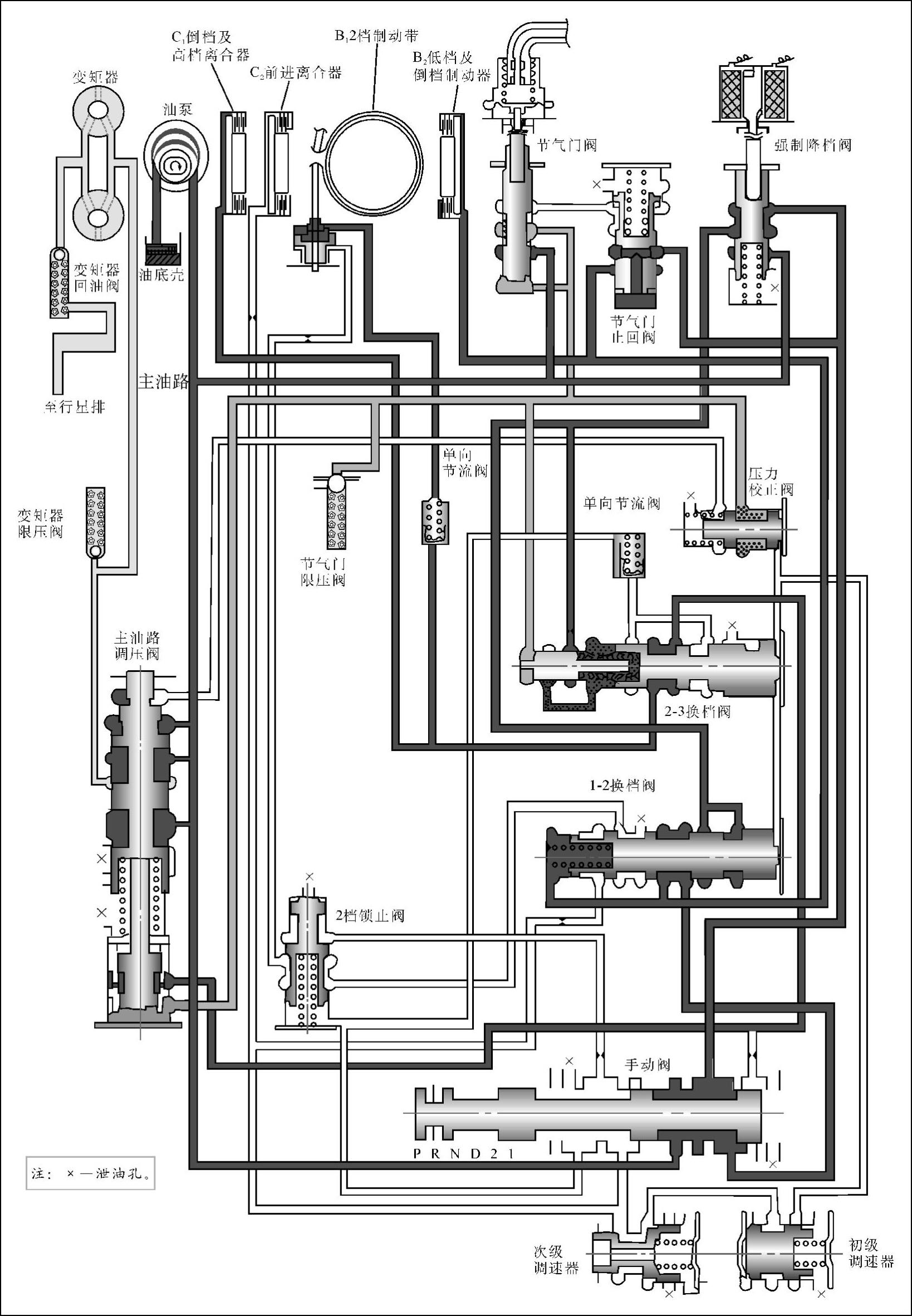
4.前进档(D)

当变速杆位于前进档(D)位置时,手动阀打开3条油路:一条让主油路压力油通往调速器、前进离合器C2和1-2换档阀,让调速器产生调速器压力油,同时让前进离合器C2接合;一条通往2档锁止阀下端和2-3换档阀,作用在2档锁止阀下端的主油路压力油使该阀关闭;还有一条油路通往2档锁止阀上端。

当车速较低时,1-2换档阀和2-3换档阀右侧的调速器油压较低,使这2个换档阀均处于右侧低档位置,将通往换档执行元件的油路关闭,此时只有前进离合器C2接合,使行星齿轮变速器处于1档状态,如图6-12所示。

随着车速的提高,调速器油压不断增大。当车速提高到某一数值时,1-2换档阀右侧的调速器油压大于左侧主油路油压和弹簧弹力之和,使1-2换档阀左移,打开通往2档制动带B1的油路,主油路压力油经1-2换档阀、2档锁止阀进入2档制动带B1的液压缸的施压腔,使2档制动带B1产生制动。由于2档制动带B1和前进离合器C2同时工作,使行星齿轮变速器由1档升至2档(见图6-13)。

当车速进一步升高至2-3换档阀右侧的调速器压力大于左侧节气门油压和弹簧弹力之和时,2-3换档阀左移,打开通往2档制动带B1液压缸释放腔和倒档及高档离合器C1的油路,使倒档及高档离合器C1接合、2档制动带释放,从而让倒档及高档离合器C1和前进离合器C2同时工作,使行星齿轮变速器由2档升至3档(见图6-14)。

压力校正阀的作用是让汽车在起步时有足够大的主油路油压,以防止前进离合器打滑,而在汽车有一定车速后,让主油路油压下降,以减小油泵的运转阻力。在汽车起步时,调速器油压为0,压力校正阀将通往主油路调压阀上端的节气门油路关闭;汽车起步后,当压力校正阀右端的调速器油压大于左端弹簧弹力时,压力校正阀左移,打开通往主油路调压阀上端的节气门油路,作用在主油路调压阀上端的节气门油压使主油路油压下降。

当驾驶员突然将节气门踏板完全踩下时,强制降档开关闭合,让强制降档电磁阀通电,使强制降档阀阀心下移,打开主油路,使之通往2个换档阀的左侧。由于2-3换档阀左侧油压作用面积较大,足以克服右端的调速器油压,使2-3换档阀右移,由3档强制降为2档。如果此时车速较低,调速器油压也相应地较低,作用在1-2换档阀左端的主油路油压亦可使1-2换档阀右移,由2档强制降为1档(见图6-15)。

5.前进低档(2)

当变速杆位于前进低档(2)位置时,手动阀打开3条油路:一条经过强制降档阀通往两个换档阀左侧,使2个换档阀处于右侧低档位置,关闭通往换档执行元件的油路;另外两条油路中,一条通往调速器和前进离合器C2,另一条通往2档锁止阀上端,使2档锁止阀下移,打开通往2档制动带B1液压缸施压腔的油路。此时,不论车速如何,2档制动带B1和前进离合器C2都一起工作,行星齿轮变速器被锁止在2档(如图6-16所示)。

6.前进低档(1)

当变速杆位于前进低档(1)位置时,手动阀打开3条油路:一条通往调速器和前进离合器C2,另一条通往1-2换档阀,还有一条经过强制降档阀通往2个换档阀左侧。若汽车以3档行驶。则立即被强制降为2档,且无法再升档(见图6-17)。若车速进一步降低,由2档降至1档后,将使另一条通往1-2换档阀的油路通向2档制动带液压缸的释放腔,使2档制动带释放,同时主油路油压作用在1-2换档阀左侧,使1-2换档阀锁止在1档位置,无法再升至2档(见图6-18)。

978-7-111-37053-6-Chapter06-12.jpg

图6-12 3N71B自动变速器控制系统前进档(D1)油路

978-7-111-37053-6-Chapter06-13.jpg

图6-13 3N71B自动变速器控制系统前进档(D2)油路

978-7-111-37053-6-Chapter06-14.jpg

图6-14 3N71B自动变速器控制系统前进档(D3)油路

978-7-111-37053-6-Chapter06-15.jpg

图6-15 3N71B自动变速器控制系统强制降档(D3—D2)油路

978-7-111-37053-6-Chapter06-16.jpg

图6-16 3N71B自动变速器控制系统前进低档(2)油路

978-7-111-37053-6-Chapter06-17.jpg

图6-17 3N71B自动变速器控制系统前进低档(1)2档油路

978-7-111-37053-6-Chapter06-18.jpg

图6-18 3N71B自动变速器控制系统前进低档(1)1档油路