内部会计控制的原理

一、内部会计控制的原理

(一)内部会计控制的理论基础。

内部会计控制是在控制论、系统论等理论基础上建立起来的,并依据经济控制的基本方式运行。

原理即命脉

1.控制论基础。

1948年,美国著名数学家罗伯特·维纳发表了《控制论——关于生物和机器中控制和通讯的科学》,标志着控制论的诞生。最初控制论定义为“研究生物和机器中控制、信息传递和调节的科学”。后来随着应用领域的不断扩大,控制论已成为研究各种控制系统共同控制规律的理论和方法。

(1)控制系统结构。

直观定义为:控制是施控主体对受控客体的一种能动作用,这种作用能使受控客体根据施控主体的预定目的而运作,并最终实施这一目的,如图1-2所示。

图1-2 控制系统结构图

实现对一事物的控制,应具备以下三个条件:

一是被控对象必须存在多种发展变化的可能性;

二是客观事物发展的各种可能性是可以选择的;

三是必须创造一定的条件,并具备一定的控制能力。

(2)控制的种类。

控制作为一种有目的的行为,其目标有两类:

一是前馈控制,前馈控制是通过对输入信息的监测,设法预测可能出现的偏差,在问题出现之前就做出调整,如图1-3所示。

图1-3 前馈控制过程图

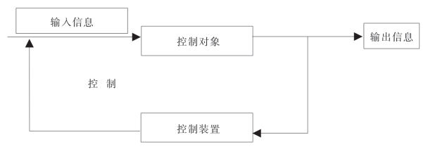
二是反馈控制,如图1-4所示。

图1-4 反馈控制过程图

2.系统论基础。

系统指处于一定的相互关系中并与环境发生联系的各组成部分的总体,要素与要素、要素与整体、整体与环境之间存在联系。

内部会计控制不是一个孤立的过程,会计资料的来源和形成涉及企业很多部门,必须考虑环境对内部会计控制系统的影响以及系统对环境的反作用。COSO 报告(美国COSO 委员会发布的《内部控制整体框架》)将控制环境作为内部控制的基础,随着控制环境的改变,控制框架的其余部分也会发生相应改变。

3.组织结构理论。

(1)古典组织结构理论。

强调劳动分工、层级划分和等级制度,以集权结构为主,以经济人为假设,以利润最大化为企业总目标。

(2)现代组织结构理论。

重视对人的心理研究、行为研究和环境研究,强调集权与分权的结合。

4.委托代理理论。

是近20年来契约理论最重要的发展,契约一方当事人为资产的所有者,即委托人;契约的另一方为资产的使用者,即代理人。

委托代理关系中存在的基本问题实质上就是代理人问题,代理人问题是指由于代理人目标函数与委托人目标函数不一致,加上存在不确定性和信息不对称,代理人有可能偏离委托人的目标函数。

由于现代企业是以所有权和经营权相分离为主要特征的,所以企业中存在的最基本的委托代理关系就是所有者和经营者之间的关系。

因此,通过内部会计控制既能保证所有者的经济利益,也是经营者履行受托经济责任必不可少的管理环节。