二、放样

二、放样

根据构件图样,用1∶1的比例(或一定的比例)在放样台(或平板)上划出所需图形的过程称为放样。

放样的方法有多种,如实尺放样、光学放样、电子计算机放样等,目前广泛应用的仍然是实尺放样。实尺放样就是根据图样的形状和尺寸,用基本的作图方法,以产品的实际大小划到放样台上的工作。由于实尺放样是手工操作,所以要求工作细致认真。

在放样前,必须仔细分析研究图样,确定哪些线段可按尺寸直接划出,哪些线段需要根据连接条件才能划出,因此首先应确定放样基准,然后才能确定放样程序。

1.放样基准

放样时,首先要确定放样基准。

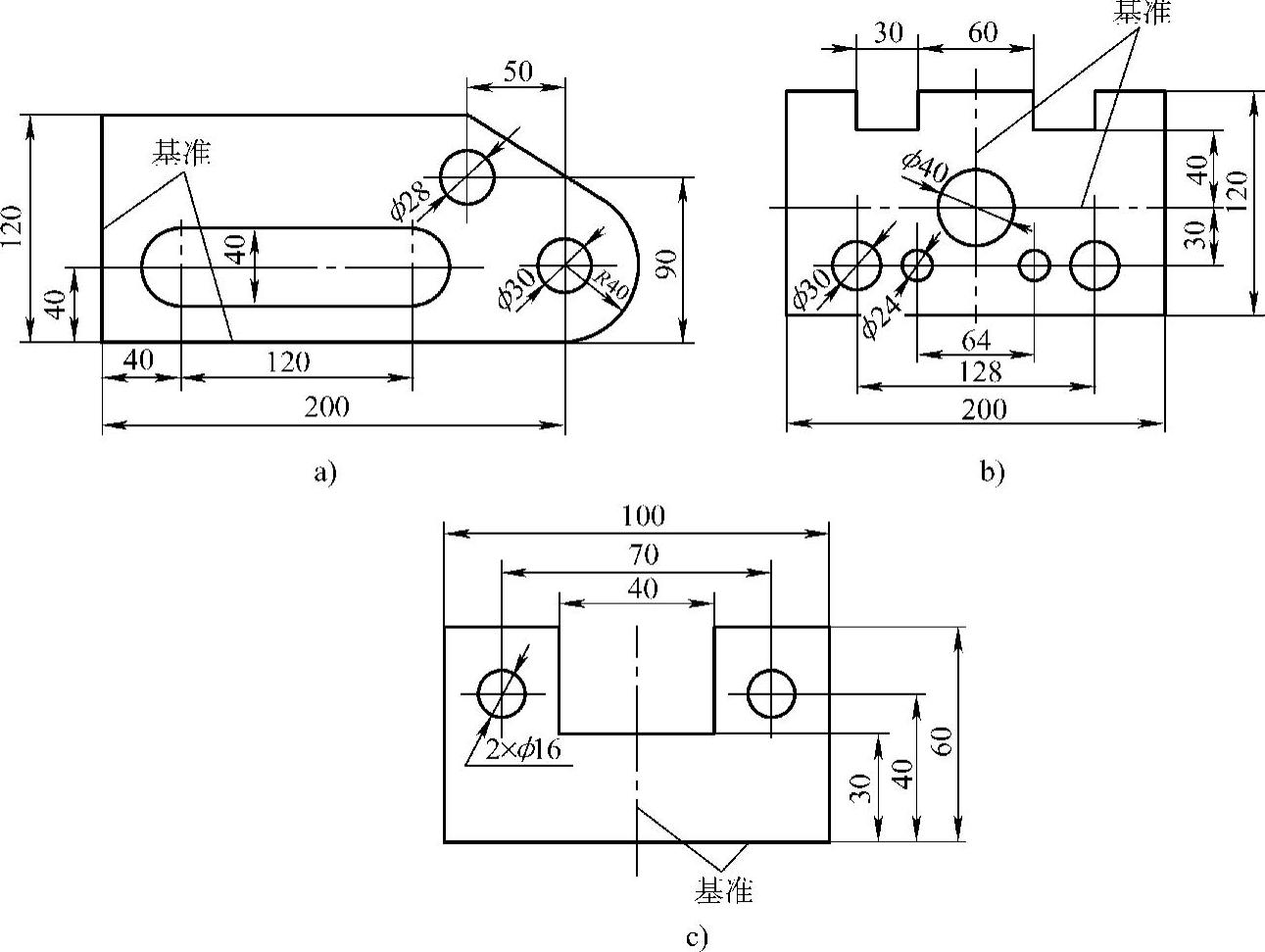
在零件图上用来确定其他点、线、面位置的基准称为设计基准。基准就是零件上用来确定其他点、线、面位置的依据。可以线为基准,也可以面作为基准。在放样时,通常放样基准与设计基准是一致的。

放样基准一般有以下三种类型:

1)以两个互相垂直的平面(或线)作为基准,如图12-25a所示。

2)以两条中心线为基准,如图12-25b所示。

3)以一个平面和一条中心线为基准,如图12-25c所示。

由于在平面上,确定零件某部分的位置时,需要两个方向的尺寸,所以在放样时需要确定两个基准。

2.放样程序

放样程序又称为放样步骤,一般包括结构处理、划基本线型和展开三部分。

(1)结构处理 结构处理就是根据图样的要求进行工艺性处理的过程。

(2)划基本线型 划基本线型是在结构处理的基础上,确定放样基准和划出工件的结构轮廓线。

978-7-111-28702-5-Chapter12-29.jpg

图12-25 放样基准

a)以两个互相垂直的平面为基准 b)以两条中心线为基准 c)以一个平面和一条中心线为基准

(3)展开 展开是在划基本线型的基础上,对工件不能反映实形的立体部分,运用展开的基本方法,将构件的表面摊开在平面上求出其实形的过程。