4.1.1 修剪
修剪命令用来修剪对象以与其他对象的边相接。在绘图中会经常使用到,用来将一些不需要的线段修剪掉,使图线准确地相交于由指定对象定义的边界。修剪命令是很重要的修改命令,掌握并灵活运用修剪命令,对准确快速绘图非常重要。
执行修剪命令的常用方式有以下几种。
●功能区:“默认”→“修改”→“修剪”
。
●命令:输入TRIM或者TR。
●AutoCAD经典工作空间,菜单栏选择“修改”→“修剪”。
以一个实例来演示修剪命令的使用,如图4-31所示。

图4-31 修剪图形
1)先绘制一个类似的草图。选择“修剪命令”
,命令行提示栏处会显示当前修剪命令的设置模式,如图4-32所示。
2)系统提示“选择对象或<全部选择>”,移动光标点击圆弧,被选中的圆弧会发生变化,按下〈Enter〉键或空格键。

图4-32 修剪命令当前设置
3)系统提示“选择要修剪的对象,或按住〈Shift〉键选择要延伸的对象,或[栏选(F)窗交(C)投影(P)边(E)删除(R)放弃(U)]”,移动光标选择需要被修剪的线段多余部分。最后,按下〈Enter〉键或空格键,结束修剪命令。
下面对各选项进行说明。
●在选择对象时,如果按住〈Shift〉键,系统将自动将“修剪命令”转换成“延伸命令”。
●栏选(F):选择与选择栏相交的所有对象。选择栏是一系列临时线段,它们是用两个或多个栏选点指定的。选择栏不构成闭合环,如图4-33所示。

图4-33 栏选修剪图形
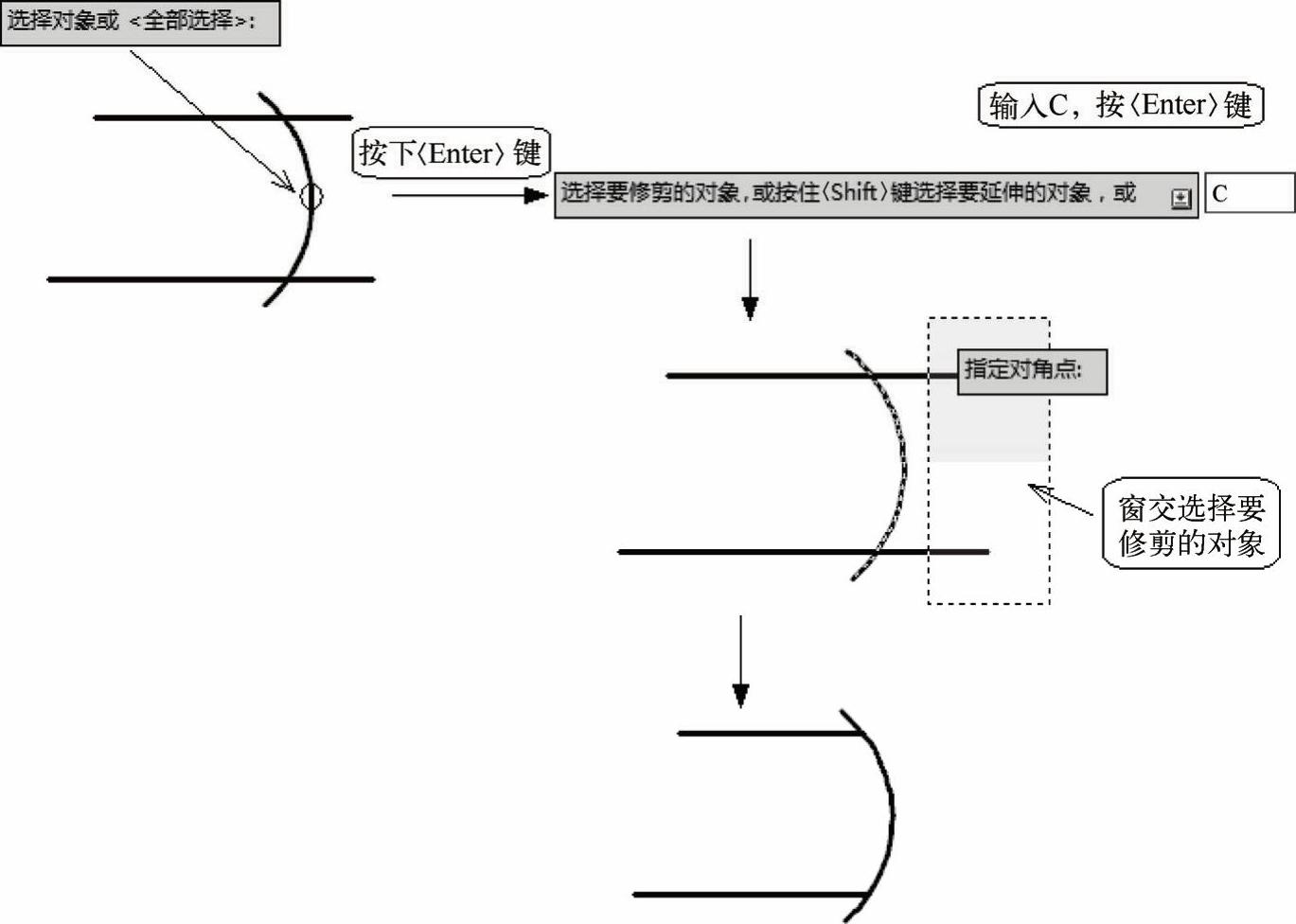
●窗交(C):选择矩形区域(由两点确定)内部或与之相交的对象。需要注意的是,某些要修剪的对象的窗交选择不确定。修剪命令将沿着矩形窗交窗口从第一个点以顺时针方向选择遇到的第一个对象,如图4-34所示。

图4-34 窗交修剪图形
●投影(P):指定修剪对象时使用的投影方式。选定剪切边后,按〈Enter〉键。输入P,按〈Enter〉键,选定投影方式,系统提示“输入投影选项[无(N)UCS(U)视图(V)]”,根据需要选择投影方式。提示说明如下。
◆无(N):指定无投影。该命令只修剪与三维空间中的剪切边相交的对象。
◆UCS(U):指定在当前用户坐标系XY平面上的投影。该命令将修剪不与三维空间中的剪切边相交的对象。
◆视图(V):指定沿当前观察方向的投影。该命令将修剪与当前视图中的边界相交的对象。
●边(E):选择“边”修剪方式时,系统会提示“输入隐含边延伸模式[延伸(E)不延伸(N)]”。提示说明如下。
◆延伸(E):确定对象是在另一对象的延长边处进行修剪,在此模式下,如果剪切边没有与要修剪的对象相交,系统会延伸剪切边至与对象相交再修剪,如图4-35所示。

图4-35 延伸修剪图形
◆不延伸(N):不延伸边界修剪对象,只修剪与剪切边相交的对象。系统默认修剪为不延伸模式。
●删除(R):删除选定的对象。此选项提供了一种用来删除不需要的对象的简便方式,而无需退出修剪命令。
●放弃(U):撤销由修剪命令所做的最近一次更改。
提示:
1)剪切边可以选择多段线、直线、圆、圆弧、椭圆、构造线、射线、样条曲线和文本等,被剪切边可以选择多段线、直线、圆、圆弧、椭圆、构造线、射线、样条曲线等。
2)被选择的对象可以互为边界和被修剪对象,此时系统会在选择的对象中自动判断边界。