【实验原理】
玻尔提出的原子理论指出了以下几点。
(1)原子只能较长地停留在一些稳定状态(简称为定态)。原子在这些状态时,不发射或吸收能量;各定态有一定的能量,其数值是彼此分隔的。原子的能量不论通过什么方式发生改变,它只能从一个定态跃迁到另一个定态。
(2)原子从一个定态跃迁到另一个定态而发射或吸收辐射时,辐射频率是一定的。如果用Em和En分别代表有关两定态的能量的话,辐射的频率ν 取决于如下关系:

式中:普朗克常数h=6.63×10-34J·s。
为了使原子从低能级向高能级跃迁,可以通过具有一定能量的电子与原子相碰撞进行能量交换的办法来实现。
设初速度为零的电子在电位差为U0的加速电场作用下,获得能量eU0。当具有这种能量的电子与稀薄气体的原子(比如十几个托的氩原子)发生碰撞时,就会发生能量交换。如以E1代表氩原子的基态能量,E2代表氩原子的第一激发态能量,那么当氩原子吸收从电子传递来的能量恰为

时,氩原子就会从基态跃迁到第一激发态。而且相应的电位差称为氩的第一激发电位(或称氩的中肯电位)。测定出这个电位差U0,就可以根据式(3-4)求出氩原子的基态和第一激发态之间的能量差了(其他元素气体原子的第一激发电位亦可依此法求得)。
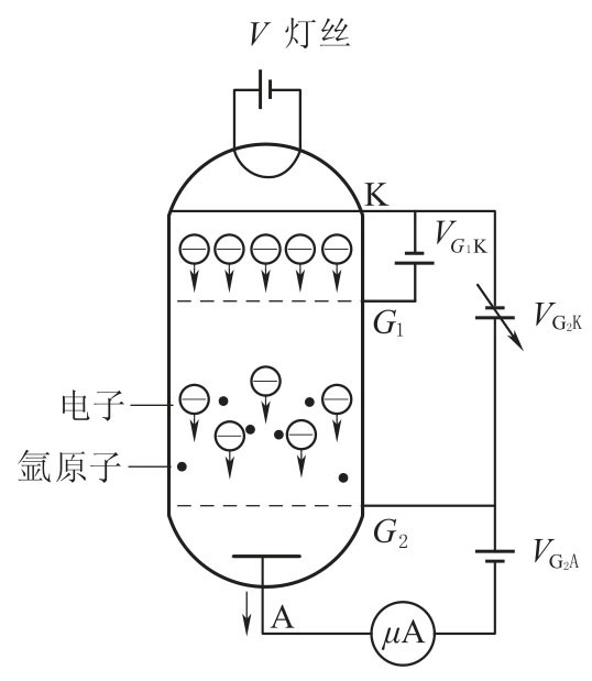
弗兰克-赫兹实验的原理图如图3-8所示。
在充氩的弗兰克-赫兹管中,电子由热阴极发出,阴极K 和第二栅极G2之间的加速电压UG2K使电子加速。在板极A 和第二栅极G2之间加有反向拒斥电压UG2A。管内空间电位分布如图3-9所示。当电子通过G2K 空间进入G2A 空间时,如果有较大的能量(≥eUG2A),就能冲过反向拒斥电场而到达板极,形成板极电流IA,为微电流计μA 表检出。如果电子在G2K 空间与氩原子碰撞,把自己一部分能量传给氩原子而使后者激发的话,电子本身所剩余的能量就很小,通过第二栅极后已不足于克服拒斥电场而被折回到第二栅极,这时,通过微电流计μA 表的电流将显著减小。实验时,使UG2K电压逐渐增加并仔细观察电流计的电流指示,如果原子能级确实存在,而且基态和第一激发态之间有确定的能量差的话,就能观察到如图3-10所示的IA~UG2K曲线。

图3-8 弗兰克-赫兹原理图

图3-9 管内空间电位分布

图3-10 IA~UG2K曲线
图3-10所示的曲线反映了氩原子在G2K 空间与电子进行能量交换的情况。当G2K 空间电压逐渐增加时,电子在G2K 空间被加速而取得越来越大的能量。但起始阶段,由于电压较低,电子的能量较少,即使在运动过程中它与原子相碰撞也只有微小的能量交换(为弹性碰撞)。穿过第二栅极的电子所形成的板流IA将随第二栅极电压UG2K的增加而增大,如图3-10的oa段。当G2K 间的电压达到氩原子的第一激发电位U0时,电子在第二栅极附近与氩原子相碰撞,将自己从加速电场中获得的全部能量交给后者,并且使后者从基态激发到第一激发态。而电子本身由于把全部能量给了氩原子,即使穿过了第二栅极也不能克服反向拒斥电场而被折回第二栅极(被筛选掉)。所以板极电流将显著减小(图3-10所示ab段)。随着第二栅极电压的增加,电子的能量也随之增加,在与氩原子相碰撞后还留下足够的能量,可以克服反向拒斥电场而达到板极A,这时电流又开始上升(图3-10 所示bc段)。直到G2K 间电压是二倍氩原子的第一激发电位时,电子在G2K 间又会因二次碰撞而失去能量,因而又会造成第二次板极电流的下降(图3-10所示cd段),同理,凡在

的地方板极电流IA都会相应下跌,形成规则起伏变化的IA~UG2K曲线。而各次板极电流IA下降相对应的阴、栅极电压差Un+1-Un应该是氩原子的第一激发电位U0。
本实验就是要通过实际测量来证实原子能级的存在,并测出氩原子的第一激发电位(公认值为U0=11.5V)。
原子处于激发态是不稳定的。在实验中被慢电子轰击到第一激发态的原子要跳回基态,进行这种反跃迁时,就应该有eU0电子伏特的能量发射出来。反跃迁时,原子是以放出光量子的形式向外辐射能量。这种光辐射的波长为

对于氩原子

从光谱学的研究中确实观测到了这根波长为1081Å 的紫外线。
如果弗兰克-赫兹管中充以其他元素,则可以得到它们的第一激发电位(表3-5)。
表3-5 几种元素的第一激发电位
