三、桩基动测
随着工程建设中桩基的大量应用,桩基完整性检测技术越来越受到重视。桩基完整性检测方法主要有射线法、穿透法、取芯法和振动及应力波动态检测法。其中,振动及应力波方法中的反射波法和稳态与瞬态导纳法,在国内外桩基完整性检测中得到了更为广泛的应用,这些方法不仅适用于预制打入桩,也适用于灌注桩。桩基完整性检测主要内容有桩基截面积变化(缩颈、扩颈),夹层断裂,混凝土质量及强度和桩长等。同时,这些动测方法也为打桩应力分析,土阻力和静、动承载力分析提供了必要的检测分析基础和预处理数据。
近几年来,我国在桩基完整性检测方法的研究和检测仪器的研制方面也取得了一定的成绩。一方面吸收和引进了国外先进的检测技术与检测设备(如PDA、TNO等),同时,也结合我国的具体情况,发展了动测方法和研制了桩基完整性动态检测仪器,并在实际工程中积累了大量的经验和数据。
从动态试验和分析的角度来看,桩基完整性检测具有很大的难度。由于桩基绝大部分深埋地下,它是个复杂的非均质系统,它的复杂的桩土参数、模糊的边界条件、严重的非线性特性、严酷的检测环境和较高的定量要求都对测试及分析技术提出了许多严格的要求。而现今各种动测方法都是以线性振动理论为基础,所以,目前动测方法的测试结果还是一个逼近值。
(一)基本理论
埋于地层中的桩基,当其长度远大于桩径时,可简化为一维杆件的振动模型。设杆的单位体积的质量为ρ,杆长为l,截面积为A,材料的弹性模量为E,任一截面x上的纵向张力为P(x),纵向振动位移为u(x,t)。根据弹性力学理论,可得到一维杆件纵向振动的微分方程:

式中:V2=E/ρ为压缩波沿着杆的纵向传播速度。
式(8-6)是桩基动测的理论基础,下面分别介绍机械阻抗法和反射波法。
(二)机械阻抗法(稳态振动法)
机械阻抗法是从电学中引导出来的概念,其基础和机电相似,即由m(桩身质量)-k(刚度)-c(阻尼)构成的简谐机械振动系统。根据达朗贝尔原理列出的描述系统动态特性的微分方程与相应的电感、电容和电阻组成的电学系统根据基尔霍夫定律建立的微分方程完全相似。
古典的机械阻抗,定义为简谐激振下,频域内响应量与激振量之比。而广义的机械阻抗,是以响应量和激振量的傅里叶变换之比来定义的。不论激振量和响应量是周期的还是瞬态的,所得的机械阻抗都是一样的,也就是说机械阻抗仅与系统的固有特性有关。
机械阻抗Z(f)表示为

式中:F(f)为激振量;x(f)为响应量。
Z(f)、H(f)、x(f)和F(f)均是矢量,x(f)可以是系统的位移、速度或加速度。工程上常用机械阻抗的倒数——机械导纳来表示,机械导纳H(f)表示为

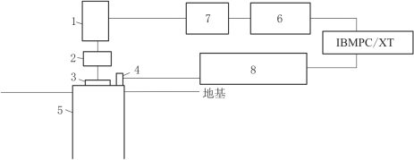
对于实际的桩系统,当桩嵌入土中时,相当于一根有约束的细长杆,桩头在力的激励下,振动并产生位移、速度和加速度。用振动方法获得的桩的机械导纳(桩系统频率响应与激振力的幅值比和相位差)反映了与系统固有属性有关的许多信息。仔细提取和辨别这些信息,可以研究桩基的动态特性,分析桩身缺陷,估测单桩垂直承载力,这就是机械阻抗法检测桩基质量的基本原理(图8-10)。

图8-10 稳态激振测试系统示意图
1—电磁激振器;2—力传感器;3—圆形薄钢板;4—拾振器;5—桩头;6—信号发生器;7—功率放大器;8—测振放大器

图8-11 桩基的导纳曲线
如图8-11所示为在简谐扫频力F(f)激振下得到的典型导纳曲线。图中横坐标为扫频频率,纵坐标为速度导纳。由桩的典型导纳曲线,可以定义下述工程中实用的参数值。
(1)桩身混凝土的波速Vc。由波动理论可知:
![]()
式中:Vc为桩中纵波波速,m/s;L为桩长,m;Δf为导纳曲线上相邻两个谐振峰之间的频率差值,Hz。
应用时,可以根据已知桩长的理论值L和实测Δf计算Vc值。若Vc小于正常混凝土的波速,说明混凝土的质量差。另外,还可以利用Δf和正常混凝土的Vc值反算桩长的计算值Lm,若Lm小于L,则反映在深度Lm处有质量问题。
(2)特征导纳值N。特征导纳值是指导纳频谱曲线上振幅的几何平均值。在曲线上Nm可以直接测量得到,即(https://www.daowen.com)
![]()
式中:Nm为特征导纳的计算值;P为导纳曲线的峰值;Q为谷值(图8-11)。
特征导纳的理论值可由下式计算:
![]()
式中:ρc为混凝土的质量密度;A为桩身横截面积。
若Nm=N,为正常桩;若Nm>N,说明桩的ρc、Vc或A变小。ρc或Vc变小反映混凝土质量差;A变小反映有缩径现象,若Nm随频率增大而减小,表示桩径上大下小,通常为缩颈桩。
(3)动抗压刚度KD(单位为N/m)。当桩在低频(低于其固有频率)激振时,位移较小,此时导纳曲线近似于直线,其斜率的倒数为桩的动抗压刚度,即

![]()
动抗压刚度的大小与桩的承载力有一定的联系,可以用来评价单桩承载力,并且可以估计在工作荷载下桩的弹性位移。
式(8-9)~式(8-12)是试验分析的主要依据。
机械阻抗法测桩具有鲜明的特色,即测试理论比较成熟,测试仪器比较成熟,能量便于控制,测试重复性好,由导纳曲线可直接求得桩的波速、特征导纳和动抗压刚度等参数,为判断桩的质量、断桩、缩径或扩径位置,以及估测单桩承载力提供了明确、有效的参数。这些特点使机械阻抗法在桩基动测方面具有很大的生命力。
(三)反射波法(瞬态动测法)
如前述,当桩体的长度远大于其直径时,桩体视为一维杆体。在一维杆件中,当桩顶受激发、离震源足够远时,波沿射线传播,可视为平面波。
弹性波在传播过程中,当遇到两种不同波阻抗介质时,就会产生波的反射、透射等现象(图8-12)。
反射系数R为
![]()
式中:ρ、V和A分别为两种不同介质的密度、纵波速度和截面积。
桩顶设置传感器和记录器后,可记录因应力波的到达而引起的桩顶质点的振动情况,就能得到一条时域曲线,称为振动图,实际中它是用来确定桩体完整性的依据(图8-13)。

图8-12 波沿桩身传播的示意图
R—反射波;T—透射波

图8-13 反射波法获得的桩动测曲线
另外可用弹性波传播时间Δt来确定波速和反射界面的位置,其公式为
![]()
以上动测方法,由于使用仪器等的因素不同,在判断桩基完整性时,可应用不同的判据。
桩基动测是一门发展中的应用科学,许多问题尚未解决或尚未很好解决,有待于今后进一步提高和完善。